


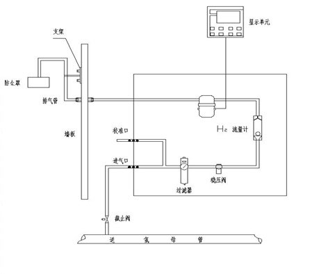
功能概述 发电厂的氢冷机组通过氢冷可以有效地降低发电机绕组的热损耗从而提高发电效率。绕组阻抗引起的损耗称为通风损耗,即使被油气、水和空气轻微污染的发电机,其通风损耗也会增加。有资料表明氢气纯度下降1%,损耗增加12%,因此提高氢气纯度意味着降低成本。氢气纯度下降及水分含量增加时,还会给发电机的安全运行带来隐患。 MT-1550HP型氢气在线分析仪广泛应用于火电厂发电机组氢冷却系统中氢气纯度分析、环境中氢气百分含量的监测,化肥厂合成氨流程及污水处理等领域。采用最先进的具有温度补偿功能的恒温型双臂热导池,克服了热导型检测仪普遍受温度影响的缺点,使仪器具有领先的技术优势。 2. 主要特点 ●仪器采用先进的具有温度补偿功能的恒温型热导池,克服了热导型检测仪普遍受温度影响的缺点,热导池的正常寿命大于十年,不怕氧化性气体。 ●具有无可比拟的稳定性和重现性 ●采用24位的高精度数据采集单元,最大程度地降低了信号转换误差,可检测到UV级信号 ●外置气体过滤器,有效过滤油气等杂质 ●外置稳压阀,进气压力波动对流量无影响 ●隔爆型设计,测量单元与显示单元通过安全栅供电 ●用户现场可执行校准或标定,从而保证现场的可靠使用 ●多种信号输出,显示单元支持多种报警功能 3.技术指标 量程:空气中的H2含量:90~100%(其他量程可定制); 典型精度:≤±0.2%FS CO2 (N2) 中的H2含量:90~100%(其他量程可定制); 典型精度:≤±0.5%FS 空气中CO2 (N2) 含量:0~100%; 典型精度:≤±0.2%FS 可扩展O2测量单元:0~21%(可选,订货时需说明)典型精度:≤±0.5%FS 分辨率:±0.01% 流量:20~200ml/min 响应速度:T90 10~15秒 工作温度:-30~50℃ 工作压力:0~1.0MPa 显示:远程显示 输出:4~20mA,±0.05mA,最大负载电阻500Ω 通信接口:RS485与显示表通信 电源:220VAC/50Hz或15VDC 附件:电源和信号安全栅 防爆等级:iaⅡCT4 测量单元:进出气口连接方式ø4、ø6、ø8卡套式连接 现场测量单元尺寸:461mm×487mm×180mm 显示单元尺寸:160mm×75mm×115mm 4.安装示意图 
|